本記事は2023/10/1にデジタルグリッド株式会社コラムページにて公開したものです。
【執筆者】
デジタルグリッド株式会社 RE development/controller team
電気主任技術者
井上拓也
再生可能エネルギーの導入が進む中、太陽光や風力などの発電設備を電力系統へ接続するためには、さまざまな制度や技術的な仕組みを理解する必要があります。しかし、これらの制度や仕組みは専門的で分かりにくく、発電事業に関わらない方にとっては実態が見えにくいのが現状です。
本連載では、再生可能エネルギー発電所が電力系統に接続されるまでのプロセスや、接続後に発生する可能性のある「出力制御」などの仕組みについて、実務の視点からわかりやすく解説します。再エネ事業の裏側にある制度や技術を理解することで、再生可能エネルギー導入の現状と課題をより具体的にイメージしていただくことを目的としています。
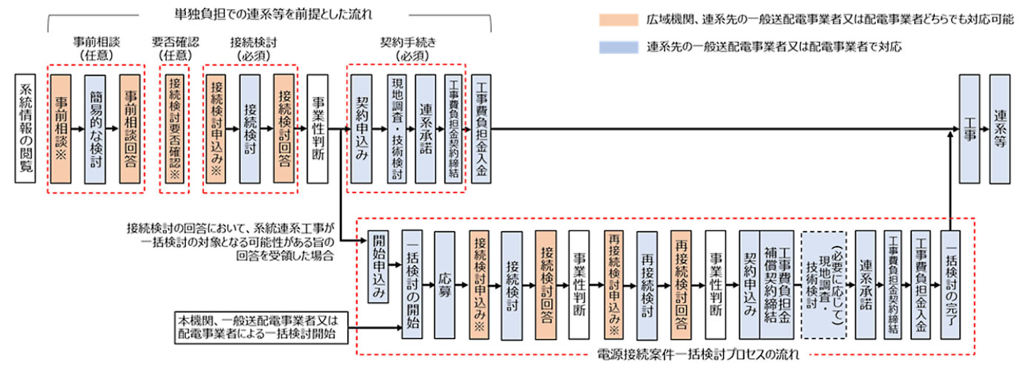
発電設備を系統へ接続するためには、接続検討や契約申込み、工事費負担金の支払い、送配電設備の工事など、段階的なプロセスを経る必要があります。場合によっては、申請から実際の連系までに数年かかることも珍しくありません。第1回では、再生可能エネルギー発電所が電力系統に接続されるまでの基本的な手続きや、その背景にある制度設計について解説します。
※デジタルグリッド株式会社や執筆者の所属企業の公式方針や立場を示すものではありません。
高圧以上の発電所を電力系統に接続する(系統接続)する場合、いくつかの手順があり最低でも電力申請に1年程度かかります。
- 接続検討【申請期間3ヶ月or500kW未満のPCSを用いた発電所の場合のみ2ヶ月】
接続検討は、一般的に見積に該当する物となります。机上で設備等を検討し工事規模を決定いたします。そのため、実際に工事する場合には変更となる場合があります。また、検討には20万円(税別)が必須となります。
20万円と期間について不満を持たれる方も多いですが、公平性を担保するためには必要な物となります。まず、電力設備の建築にかかる費用には、基本的に工事に関わる費用だけであり利益が上乗せされておりません。そのため、ただ見積をするだけとなると送配側が一方的に費用を飲む形となることから公平性の観点から検討料が設定されております。
また、検討期間が3ヶ月と設定されている理由は、同じく公平性の観点からとなります。この3ヶ月という期間が定まっていなかった時代は、圧力を掛けられる事業者の回答が早くなり、そうで無い事業者の回答が遅くなる傾向にありました。3ヶ月と明記することにより回答の順番を変更すること無く対応する仕組みとなりました。 - 契約申込み(系統連系申込)【6ヶ月】
接続検討で出した工事費負担金および工事費が、生産性のある値であった場合にこちらに進みます。送電設備の枠は、契約申込みが受理された場合に確保されます。ただし、系統状況が大きく変更となる場合は、受け付けられずに接続検討から再度やり直しになる場合があります。契約申込みを行うことにより詳細設計が行われます。なお、注意点としては、接続検討の回答から1年間が回答書の有効期間となります。こちらを過ぎると、接続検討から再度やり直しとなります。
ここで、確保した送電設備の枠は、発電所を廃止しない限り枠は確保されたままとなります。そのため、契約申込みを提出することが基本的に有利な条件で連系できます。もちろん、10年以上発電をしていない原子力発電所等も当時のルールとは違いますが契約申込み済と同等と整理されているため送電設備の枠は確保されております。
契約申込みを受理してもらうには、接続検討で算出された概算工事日負担金の5%が保証金として必要となります。発電事業者側の都合で取下げられた場合は返金がありません。
こちらについても同様で、接続の枠を確保するためだけに費用が合わない発電所の申込分を系統連系申込として提出する事業者が多発したことにより、送配側が工事を行わない発電所の設計無償で行うことを問題視されたからとなります。
工事が実際行われた場合には、この保証金を差し引いた金額が請求されます。 - 連系承諾及び工事費負担金契約締結、工事費負担金の入金
契約申込みの回答が行われた後に連系承諾の締結と工事費負担金の請求が行われます。こちらは、回答後1ヶ月程度で行わなければなりません。工事費負担金は、現地調査を行った上で設計された工事費となるので接続検討時から変更となる場合が多いです。
工事費負担金を期日までに支払いを行わないと枠が解除され接続検討からやり直しとなります。
こちらが1ヶ月と短くなっている理由も公平性の観点からとなっております。過去には、工事費負担金を支払わずに転売をし、できない案件はかなり時間がたってから解除することが多々ありました。そのため、後続の発電所の工事ができず連系したい事業者が連系できないという問題他多々あったための処置となります。 - 系統側工事
工事費負担金を支払後、送配電による工事が開始されます。工事期間は、規模により異なりますが、停電(工事をするのに電気を止めないとできません)が発生するような場合ですと4ヶ月以上、電柱や電線を新たに設置する場合は、地権者との交渉が発生するため半年以上かかるのが一般的です。さらに、鉄塔等の工事が発生する場合は1年以上かかります。工事規模が大きくなる場合(電線を数km新設する等)や申請(保安林や国道での工事など)が発生すると数年単位ということも多々あります。 - 連系開始
上記工事が完了後連系となります。ただし、工事費については3で入金した金額から変更があった場合には精算があります。
工事で特に大きく響くのは、地権者の了承がとれずに新設の電柱等を最短ルートで設置できなかった場合です。例えば、一箇所地主の了承がとれなかった場合に、大きく迂回すると工事費が増額いたします。
簡単な説明となりますが連系を進める場合は、時間と費用が必要となることから余裕を持った申請と事業計画が必要となります。
なお、詳細は、各送配電の系統連系に関わる資料や電力広域的運営推進機関のホームページをご参照願います。
電力広域的運営推進機関発電設備等系統アクセスの流れ
https://www.occto.or.jp/access/kentou/access_process.html

出典:電力広域的運営推進機関発電設備等系統アクセスの流れのホームページより